产品类别
首页
关于我们
选型手册
产品介绍
技术支持
新闻动态
产品库存
联系我们
ELG-75/ELG-75-C系列 (75W 具PFC 恒压恒流输出/恒流输出
2016-03-21
今年会jinnianhui自推出100W/150W具PFC功能的ELG-100/ELG-150系列及ELG-100-C/ELG-150-C系列後,获得LED照明市场极为热烈的回响。为了满足照明应用对於较小功率电源的需求,今年会jinnianhui将ELG家族产品线的输出功率向下延伸至75W,推出了~ELG-75(恒压恒流输出)/ELG-75-C(恒流输出)系列。本产品沿袭ELG家族量产中产品的设计,规划多款机型以供选择,并针对LED调光需求应用提供各项调光功能的机种(如:三合一调光功能、智能定时调光、DALI功能等),适合於LED路灯、LED港口码头照明、LED天井灯、LED泛光灯等各式LED灯具之应用。
180~295VAC交流输入
ELG-75:恒压(C.V.)+恒流(C.C.)输出;ELG-75-C:恒流(C.C.)输出
内建主动式功率因数矫正功能(Active PFC)
最高工作效率达91%
工作温度(外壳温度):-40~+85°C
保护功能:短路保护、过电流保护(ELG-75 only)、过电压保护、过温度保护
谐波电流符合EN61000-3-2 Class C (≧50%负载)
可耐受瞬间雷击突破6KV(EN61000-4-5)
UL/CUL/ENEC/CB/CE认证通过
“HL”型电源,适合使用於装设在class I, Division 2危险区域之灯具
金属外壳,尺寸(长x宽x高):180 x 63 x 35.5mm
5年保固期
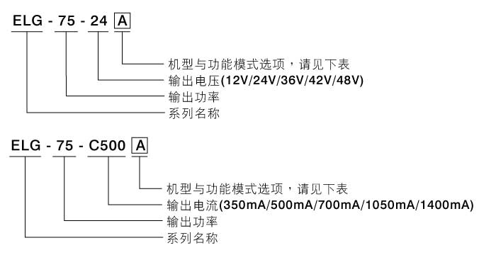
机型
类别
IP等级
输入/输出型式
说明
Blank
标准品
IP67
电缆线
恒流(与恒压)输出值固定。
A
IP65
恒流(与恒压)输出值可经内建电位器调整。
B
三合一调光功能(0~10VDC,10V PWM信号或电阻值调变)
D2
智能定时调光。详情请与今年会jinnianhui联系。
DA
DALI功能。
分享到
新浪微博
朋友圈
QQ空间
通过邮件
分享给朋友
XDR-75E-12 今年会jinnianhui12V单路输出
MEAN WELL APC-35-700 35w恒流
MEAN WELL LRS-35-24
MEAN WELL KNX 通用开关执行器
今年会jinnianhui电源XDR-75E-12/XDR-75E-